手机:18651121666 / 0512-58592060
地址:江苏省苏州张家港市新泾中路18号

废水处理设备(物化、生化、MBR、气浮、芬顿、零排放):
各个行业所用废水处理;物化废水、气浮设备、生化废水、SBR、芬顿、零排放废水、蒸发器、中水回用设备。
1.目前,环境污染的变化越来越严重,调查发现水污染正变得越来越严重。因此,需要污水处理设备来处理城市产生的污水,以确保居民在用水时的安全。同时,经过污水处理,还可以避免污水对城市的环境危害和影响。
2.污水处理设备的选择应根据待处理污水的实际需要,详细了解处理后的污水的污染程度,然后处理后达到什么标准,污水处理设备的多样性也使得每种设备都有自己的特点。
3.更重要的是要知道设备在购买时的位置以及是否有易损耗的结构,因此在使用或安装过程中安装小部件更为重要。此外,买方还需要了解不同材料设备的不同效果,材料的差异也会导致污水处理设备价格的差异,因此选择合适的设备是最重要的。
*研磨废水 *淘米废水 *电泳废水 *水性漆废水
*喷漆废水 *食品废水 *粉尘废水 *各种清洗废水
*纸浆废水 *洗车废水 *涂装废水 *含胶废水
*含铬废水 *电镀废水 *洗沙废水 *玻璃清洗废水

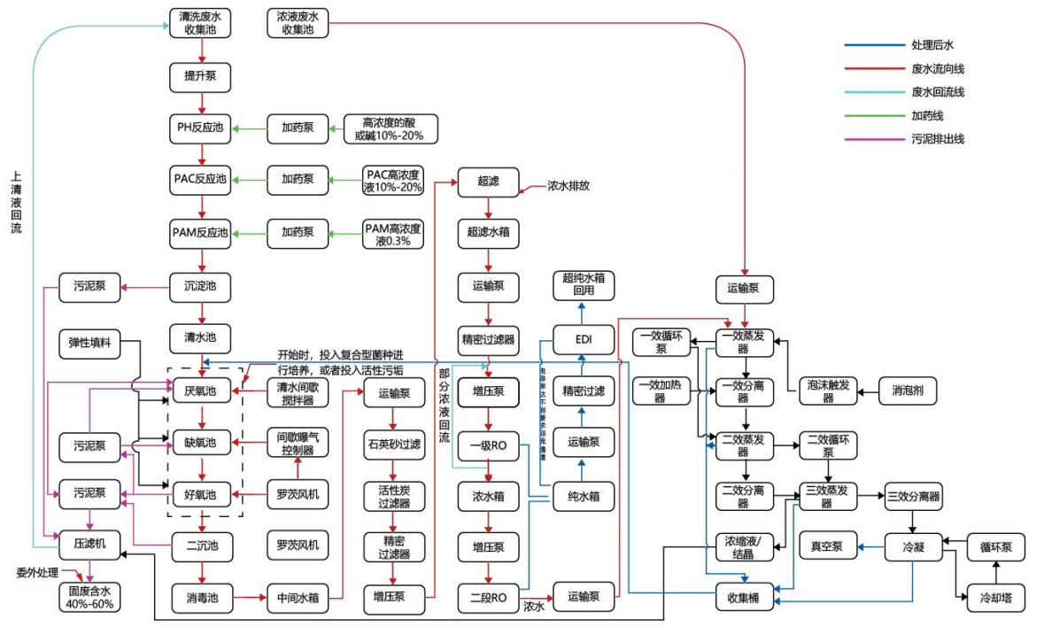
废水工艺流程图:

Copyright © 2021-2024 江苏玖玖嘉一超声科技有限公司 版权所有 备案号: 苏ICP备2021037214号
苏公网安备32058202012603号